
泄漏量是指在规定的试验条件下和阀门关闭情况下,流过阀门的流体流量。 这里所指的试验条件包括执行机构有足够的推力,阀座和阀芯能够压紧,阀门前、后 有一定压差,在室温下进行。
在使用调节阀时,有些场合希望阀门在关闭时,阀芯和阀座之间的密封面的泄漏量 越小越好;有的工艺条件甚至要求调节阀不能泄漏,因此,为了达到低泄漏量的目的,有 多种多样的结构及使用材料,例如,用软密封,即采用橡胶或聚四氟乙烯等软材料作为密 封面。

图1-1 水泄漏量测试原理图
1—减压阀:2—定值器:3、4压力表:5—压力调节器:6—量杯:7—被实调节阀:8——截止阀:9—稳压筒:10—离心泵:11—调压阀
影响泄漏量的因素很多,如压紧力的大小、密封面的材料、密封面的磨损情况、阀内 件的受力及变形情况等等。在进行检测时,要在阀前保持一定的流体压力,在阀后测量 泄漏量。
1、用水(或煤油)进行试验,图1-1表示用水作试验时的测试装置.输入到执行机构气室中驱动阀门的信号压力可用定值器来设定。由离心泵提供的水,通过稳压筒、压力调节器、调压阀的作用,使阀前能够保持规定的水压。水压的大小可由压力表读出。阀门关闭之后,试验水压达到稳定,可在阀后用量杯测定泄漏量,要记录测定时间。如果泄漏量较大,可用大一点的容器。
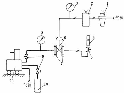
2、用空气(或氮气)进行试验 图2-2表示用空气(或氮气)作试验时的测试装置。和图1-1所示装置的不同点在于:试验介质改用空气(或氮气),试验压力改用大功率定值器来设定,利用转子流量器测量气体的泄漏量。
3、试验注意事项
(1)利用输入到阀前的带压流体(水或空气等)把阀座密封面上的脏物、尘土、油污冲刷掉。
(2)执行机构或阀门定位器通人试验气压之后,使阀门动作数次,把阀门关闭。
(3)在阀前试验压力达到稳定后,才能测定泄漏量。

图2-2 气体泄漏量测试原理图
1—减压阀:2—气动定值器:3、8压力表:4—转子流量计:5,9—截止阀:
6—被实调节阀:7—连接法兰板:10—氮气罐:11—高压空气发生器
TAG:气动角座阀 气动薄膜单座调节阀 气动薄膜套筒调节阀 气动薄膜笼式单座调节阀 气动薄膜调节蝶阀 气动薄膜三通调节阀
发布:上海仪欣阀门有限公司|返回:阀门知识